您当前的位置:备件网首页 > 技术干货 > 正文

技术 | 水泥厂立磨技术及设备运用研究

来源:《山西天镇大同煤矿集团建材有限责任公司》 发布日期:2020/11/27 编辑:张翀
核心提示:水泥厂立磨技术及设备运用研究

引言


随着70年立磨液压加载技术的出现,水泥磨机单机能力成长加快,预分解窑以及悬浮预热器窖的产生和发展,更使得立磨技术在水泥生产工业中快速发展。在上世纪90年代末以及21世纪初期,水泥终粉磨和高细矿渣的立磨技术得到逐步推广和应用,因此立磨技术在水泥厂中应用的越加频繁。同时加上筒辊磨以及辊压机等新型粉磨设备的运用,在一定程度上使得料床粉磨设备在水泥生产工业的使用更加有效和兴旺。


然而,水泥生产工业较为依赖资源和能源,随着社会经济的快速发展,我国在水泥生产工业方面的节能环保任务更加急迫,节能减排是水泥工业发展中亟需解决的问题。在水泥生产行业中,成本一般包含两个方面的内容,一是电力成本,二是燃料成本,并且水泥生产行业中粉磨作业是消耗电力的主要因素。一般粉磨作业消耗电力在总电力消耗的65%以上,而在以往水泥生产电力总体消耗在105kwh/t左右,且由于时代的发展和粉磨技术的不断发展进步,使得如今电力消耗指标降低在80kwh/t以下。而传统的球磨机粉磨技术生产效率较低,能源利用率也达不到技术指标,因此立磨技术在现代水泥生产中的重要性被逐渐体现出来,对今后水泥工业有着重要意义。


一、立磨技术的发展以及应用现状


立磨技术在现代化工、电力、煤炭以及水泥等工业生产中应用较为普遍的一种研磨机械技术,由于其占地面积较小,还具有粉磨作业可以与烘干作业一起进行、电力消耗比球磨低、同时对钢材磨耗较小等优点,使得立磨技术在现代水泥等生产活动中运用更加频繁,人们对其的关注和重视也更高。


在1925年,由德国某公司首先研发出立磨技术。在70年代中后期,立磨的应用和制造获得了突破性的发展,相关设备规格更加大型化,80年代初期,相关设备台时产量就已经超过了500t的立磨。而90年代更有超过了台时产量1000t的超大型立磨。如今,日本、北美以及西欧已经新建了大规模水泥厂,大多采用立磨技术来进行原料粉磨


在我国,1960年左右,有不少白水泥厂开始使用小型立磨粉磨白生料,也有个别水泥厂使用立磨粉磨煤粉,一般电力部门使用立磨较多,然而由于产量小以及研磨件材质等原因,使得立磨在我国水泥生产中应用不大好。在1970年后我国才真正开始研究使用立磨研磨水泥生料。且在1980年,我国江苏省某水泥厂所使用的PAM1600/1380立磨系统已经通过了国家技术鉴定,在1994年,又开始运用在1000t/d的熟料水泥厂的生料立磨中。根据统计调查,我国在1982-1994年之间,已经有将近20多家水泥厂使用了立磨。在如今,随着国家节能减排的任务,国家鼓励水泥生产多使用粉磨系统改造、利用废弃物等节能减排技术,从而降低资源消耗。在2014年,我国水泥生产行业中,有规模的企业大概有9800多家,粉磨企业有3200多家,伴随着我国重点支持粉磨系统来完成节能减排的任务,使得粉磨系统节能在经济发展中具有巨大的发展潜力


二、立磨粉磨作业


2.1 粉磨作业的含义


在现代化粉体技术发展中,所谓的粉磨作业一般是指通过对外力的冲击、挤压和研磨的工作来克服物质内部质点以及晶体物质之间的内聚力,从而使得块状物质变为粉粒状的工作过程。水泥生产工业主要工作内容是将土石质原料进行相应的加工工作,是重化学工业的一种。同时也是从原料的开采到制作成水泥所必须经过的一个生料和水泥熟料的粉磨、原料的破碎的过程。


而水泥生产作业一般还分为粉体工作以及热工工作,其中粉磨工作是进行粉体工作的一个主要内容,而水泥厂生产过程中被粉碎的物料有:熟料、生料、煤、矿渣混合物以及石膏等等,因而水泥厂生产作业需要运用到生料磨、煤磨以及水泥磨等各种粉磨设备。同时我国已经开始向无球化粉磨的方向发展,有别于过去单一性的用球磨机进行粉磨作业。


2.2 立磨的结构和工作原理


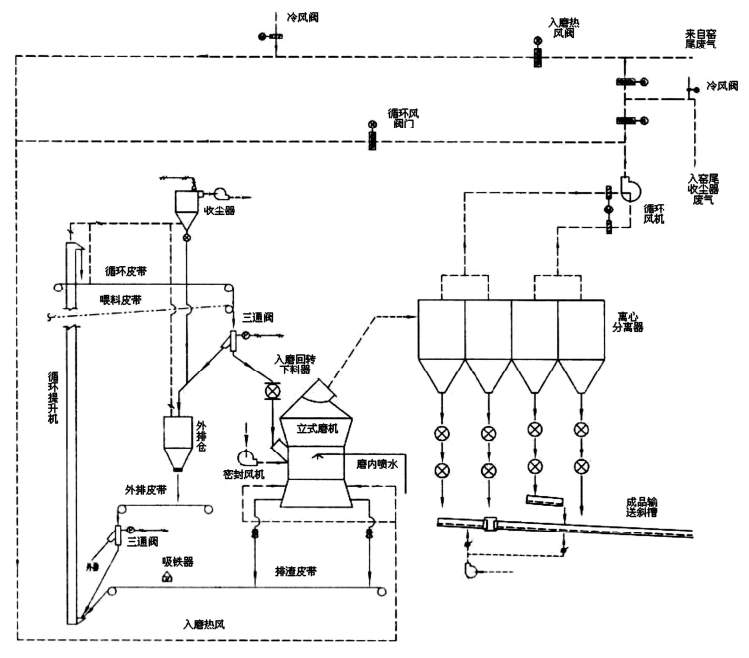
立磨主要是由磨盘和磨辊组合而成,在水泥厂中运用的大型生料立磨,是集合碎、粉磨和烘干等工作流程为一体的。这个工作流程较为简单、耗电量也较低、粉磨效率相对较高,因而是现今水泥厂中进行生料粉磨的主导系统,在我国水泥厂粉磨作业中,立磨运用的越来越广泛。立磨是利用料床粉磨的工作原理从而对物料进行相关粉磨,并且由于磨盘以及磨辊之间所存在的速度差,使得在进行辊磨的同时可以进行碾磨。物料从磨壳一侧或者是磨机上部通过喂料装置来进入磨盘中心,在磨盘水平运转所产生的离心力,会使得物料从中心甩到粉磨区域。且由于磨盘的转动,使得磨辊会对物料产生竖向垂直力,与物料之间产生摩擦力。磨辊的转动一般是从动运转,一般工作原理是从磨盘周围的挡料圈溢出的物料再被磨盘气流带入到磨盘上部的选粉机中,经过选粉机将物料分级之后,较粗的颗粒返回磨盘进行重磨,而细粉便跟着气流排出磨机作为产成品,一般也可以用电收尘器以及旋风收尘器来进行分离收集。UM56.4立式磨机工艺流程图如下:



三、立磨以及立磨技术在现代的发展


发展更为系列化。这标志着立磨技术更加趋于成熟,比如说日本宇部兴产公司便引进了德国莱歇公司的相关技术,使得生产UBELM系列立磨便有了20多个型号。


采用了外循环系统,在以往的立磨内部物料基本都是磨内气力循环,然而实际上机械循环是比气力循环更加节约电力的方式,因此,在1960年德国便开发出了磨内物料磨外机械循环的系统。


粉磨熟料在使用立磨粉磨熟料时,由于水泥的颗粒级分配范围较为狭窄,使得水泥在凝固时多余的水分会产生泌水的现象,但在后来经过研究改造,在进行分别粉磨或者混合粉磨时,已经形成不同的颗粒级配。


立磨结构。在传统立磨的设计中,更加注重对磨机规格和结构的要求,以减少一次性投资,但随着时代的发展进步,出现了大磨盘多磨辊的新发展方向。使得立磨技术在保障风险的基础上考虑了投资的效益。如大同煤矿集团建材有限责任公司采用的UM56.4立式磨机中生料粉磨系统综合能耗为28.3 kWh/t,同时在2012年进入正常生产后,生料粉磨系统综合能耗为23.97kWh/t。并且每年能够节约生产成本大约2000万元人民币。


四、立磨技术和设备在我国水泥工业中的应用前景


随着经济的发展,科学技术水平的不断提高,我国水泥工业中立磨技术比球磨所产生的噪音更少、粉尘污染也更少,所消耗的资源也更低,符合我国节能省排的要求。同时国内所能够拥有日产4500T/d水泥熟料生产线生料粉磨系统且配置UM56.4立式磨机的水泥工业厂家并没有几家,而基于立磨技术和设备的优势,在水泥行业推广应用的前景非常广阔。


作者:李宇鹏

来源:《山西天镇大同煤矿集团建材有限责任公司》

中国水泥备件网微信公众号(关注查询更多资讯)

(本文来源网络,若涉及版权问题,请作者来电或来函联系!)

相关推荐 RECOMMENDATION